|
Противотуманки
|
|
| Keris |
Дата: Четверг, 19.10.2023, 21:45 | Сообщение № 436 (177546 в абсолютной нумерации) |
|
Группа: Постоянные участники
Сообщений: 634
Статус: Оффлайн
-------------------------------

Российская Федерация - Калуга
На форуме с 25.05.2016 Пользователь № 40085 |
Я использую камеру от пежо-ситроен-мицубиси, которые ставили в 13-15году. Она китайская, но в отличии от тех, что на али экспресс или в свободной продаже не помирает через год-два от попадания воды. А самое главное- это её светочувствительность. К примеру, если на улице сумерки, то на экране магнитолы там буд-то пасмурный день. Когда темно-видны очертания в оранжевом оттенке благодаря красным лампам задних фонарей и белого света заднего хода. Хотя видимость всё-равно невысокая от 1 до 2 м в зависимости от загрязнения и погоды. Безусловно, и эта камера уже прошлый век и есть гораздо лучше. Важно куда выводится видио сигнал-маленький монитор, как в салонных зеркалах с функцией навигатора с размером экранчика 5 на 10-даже с хорошей камерой там ничего ночью не рассмотреть. Нужен минимум 7 дюймов. Фонари вместо туманок в заднем бампере идея хорошая, но светить они будут только вдаль- участники дорожного движения даже вдалике вряд ли оценят такое. Как вариант, установить под углом под низом бампера. Отодвинуть вглубь от бампера к балке так, что бы днём этот фонарь было практически не разглядеть. Будет освещать только дорогу за машиной и немного под ней.
|
| |
| |
| Artem |
Дата: Пятница, 20.10.2023, 11:19 | Сообщение № 437 (177548 в абсолютной нумерации) |
|
Группа: Постоянные участники
Сообщений: 1508
Статус: Оффлайн
-------------------------------

Российская Федерация - таганрог
На форуме с 31.01.2015 Пользователь № 21130 |
Монитор у меня 7 дюймов, а светить и слепить они точно не будут, там нет отражателей, да и лампы слабые, и это же только при движении задним ходом ночью
|
| |
| |
| mihaz |
Дата: Четверг, 17.07.2025, 11:56 | Сообщение № 438 (179119 в абсолютной нумерации) |
Группа:  Администраторы
Сообщений: 1730
Статус: Оффлайн
-------------------------------

Российская Федерация - Заречный
На форуме с 19.07.2012 Пользователь № 6734 |
Коллеги, увидел лампы Osram H3 мощностью 100 Вт, купил одну для теста, в реалии потребляют 105 Вт или 7,5 ампер... кто-нибудь ставил такие?... проводка выдержит ли?... Добавлю к своему посту... Вдруг кому-то будет интересно... Сегодня провел небольшие измерения двух галогенок Osram на 55 Вт и 100 Вт и светодиодной Minimax 20 Вт от фирмы Elektrokot, при напряжении 14 вольт, световой поток мерил программой Luxmeter для Айфона, температуру тепловизором и мощность потребления БП, который измеряет напругу, ток и мощность... Лампа 55 Вт, в реалии потребляет 66 Вт, цветовая температура 3000 К, выдает поток 580 Лк, температура спирали 190 градусов... Светодиодная 20 Вт, в реалии 16 Вт после прогрева немного снижается,, цветовая температура 5000 К, поток около 780 Лк, температура светодиода 75 градусов... Лампа 100 Вт, в реалии 105 Вт, выдает 1100 Лк, цветовая температура 3000 К, температура спирали тоже 190 градусов... Себе поставил галогенку на 55 Вт...
|
| |
| |
| mihaz |
Дата: Понедельник, 08.12.2025, 20:43 | Сообщение № 439 (179284 в абсолютной нумерации) |
Группа:  Администраторы
Сообщений: 1730
Статус: Оффлайн
-------------------------------

Российская Федерация - Заречный
На форуме с 19.07.2012 Пользователь № 6734 |
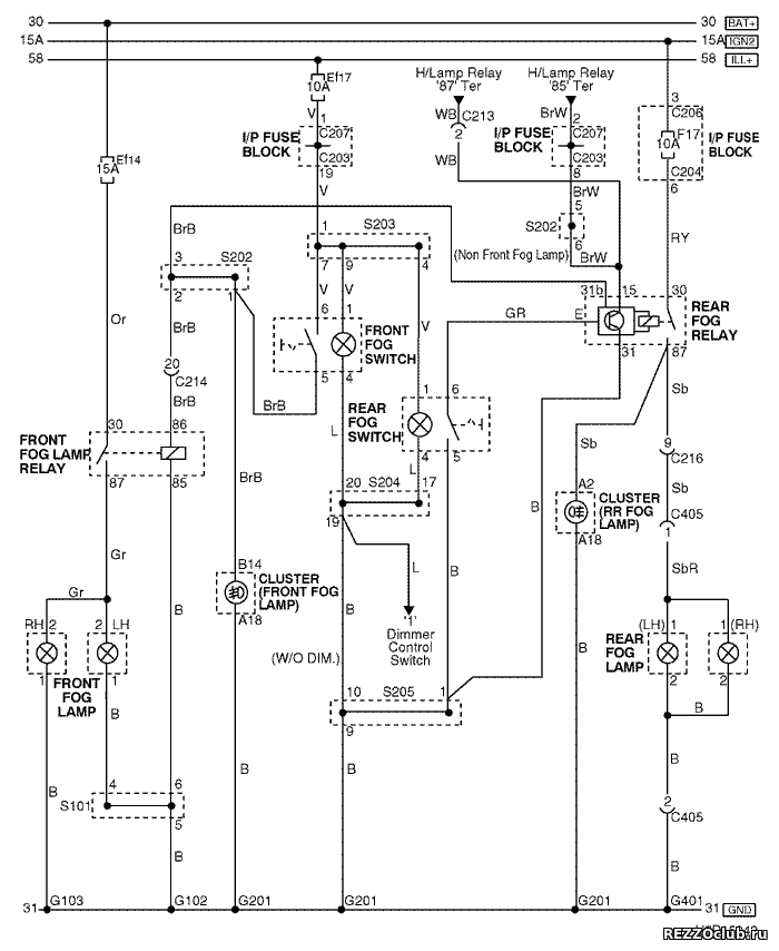
Товарищи, всем добрый вечер!... Кто-нибудь знает где у нас сборка S101, через неё идет земля на левую ПТФ, которая вчера не включилась, хотя я заменил лампу, которая была сгоревшей...
|
| |
| |
| Rapidrezzo |
Дата: Вторник, 09.12.2025, 14:14 | Сообщение № 440 (179285 в абсолютной нумерации) |
|
Группа: Постоянные участники
Сообщений: 1832
Статус: Оффлайн
-------------------------------

Российская Федерация - г.Волжский
На форуме с 04.02.2014 Пользователь № 11651 |
mihaz, проверь предохранитель.
|
| |
| |
| mihaz |
Дата: Вторник, 09.12.2025, 18:09 | Сообщение № 441 (179286 в абсолютной нумерации) |
Группа:  Администраторы
Сообщений: 1730
Статус: Оффлайн
-------------------------------

Российская Федерация - Заречный
На форуме с 19.07.2012 Пользователь № 6734 |
Проверил и реле и предохранитель, но было понятно до проверки, сто это не в них дело, правая то лампа горит... а вот s101 cтоит только на левую фару...
|
| |
| |
| Rapidrezzo |
Дата: Вторник, 09.12.2025, 18:27 | Сообщение № 442 (179287 в абсолютной нумерации) |
|
Группа: Постоянные участники
Сообщений: 1832
Статус: Оффлайн
-------------------------------

Российская Федерация - г.Волжский
На форуме с 04.02.2014 Пользователь № 11651 |
mihaz, а если просто по проводам посмотреть с правой лампы к левой?
|
| |
| |
| mihaz |
Дата: Вторник, 09.12.2025, 21:49 | Сообщение № 443 (179288 в абсолютной нумерации) |
Группа:  Администраторы
Сообщений: 1730
Статус: Оффлайн
-------------------------------

Российская Федерация - Заречный
На форуме с 19.07.2012 Пользователь № 6734 |
ну что, увидел, пластрукавчик уходит куда-то... просто в выходные, когда поменял лампы с откидыванием поддона... понял, что наелся и все оставил до следующих выходных...
|
| |
| |